Keresés


Toplista

Toplista
  • betöltés...

Magántanár kereső

Ha szívesen korrepetálnál, hozd létre magántanár profilodat itt.
Ha diák vagy és korrepetálásra van szükséged, akkor regisztrálj be és írd meg itt, hogy milyen tantárgyban!

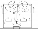
Áramkör megoldása

316
Elektrotechnikából van házi feladatom. Kirchoffot kell használni, aki tudja, segítsen
Jelenleg 1 felhasználó nézi ezt a kérdést.
0
Középiskola / Fizika

Válaszok

0